- Get link
- X
- Other Apps
- Get link
- X
- Other Apps

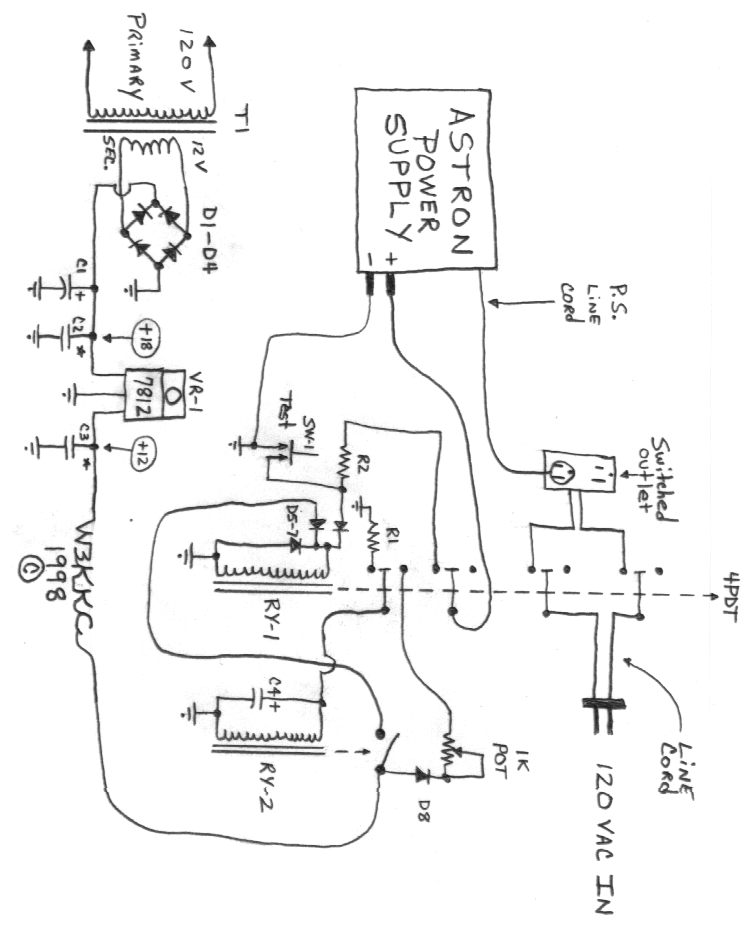
Astron Reset Circuit
Ltm4664 Typical Application Features Description 54vin Dual
Capacitors 2 Pcs


Electrolytic Capacitors 160 µf To 349 9 µf

Details About Capacitor Panasonic 4700 Mf 4700 Uf 35v Radial 85c Price By Unit Electrolytic

Selling Up Diyaudio
Capacitor El Panasonic 100uf 385v 400v 5pcs Poleur

Mn673282a Panasonic Semiconductor Manualzz Com

Electrolytic Capacitors 1 000 µf To 2 299 9 µf
3300uf 25v Zeppy Io

Lb 52 2pcs Panasonic Tsu 3300uf 25v Radial Electrolytic

63
Annual Securities Report For The Fiscal Year Ended March 31

Quality Control Certifications Panasonic
Conference Program
- Get link
- X
- Other Apps
Comments
Post a Comment